Oil Water Separating Plant
[Search Related Products]
ZYFM(NJ) 2bilge separator£¨short for equipment£©is the succeed new product on the basement of several years¡¯ experience and domestic and foreign advanced technical. It can be used in treatment of marine oil sewage as well as oil process in industries and minings, and oil sewage where emulsification oil content is very high. The performance complies with marine with oil effluent standard specified in IMO and oil sewage effluent standard of marine¡¢industries and minings specified by Chinese Government, complying with requirements of IMO-MEPC107(49) Resolution.
Main Technical Parameters:
|
Model |
ZYFM(NJ)2 -0.25 |
ZYFM(NJ)2 -0.50 |
ZYFM(NJ)2 -1.00 |
ZYFM(NJ)2 -2.00 |
ZYFM(NJ)2 -3.00 |
ZYFM(NJ)2 -4.00 |
ZYFM(NJ)2 -5.00 |
|
|
Treated Capacity(m3/h) |
0.25 |
0.50 |
1.00 |
2.00 |
3.00 |
4.00 |
5.00 |
|
|
Outline Dimension(mm) |
800¡Á760 ¡Á1600 |
1350¡Á700 ¡Á1700 |
1450¡Á700 ¡Á1600 |
1800¡Á1000 ¡Á1830 |
2200¡Á1100 ¡Á1830 |
2300¡Á1200 ¡Á1830 |
2400¡Á1400 ¡Á1830 |
|
|
Oil Content in Effluent Water |
¡Ü15ppm |
|||||||
|
Liquid Draining Control |
Auto. And Manual |
|||||||
|
Heating Style |
Electric Heating |
|||||||
|
Pump Type |
DZ-250 |
DZ-500 |
DZ-1000 |
DZ-2000 |
DZ-3000 |
DZ-4000 |
DZ-5000 |
|
|
Speed of Motor (¦Ã/min) |
1400 |
1400 |
1400 |
1400 |
1400 |
1400 |
1400 |
|
|
Power of Motor (kW) |
0.18 |
0.25 |
0.37 |
0.75 |
1.1 |
1.5 |
1.5 |
|
|
Total Power (kW) |
2.5 |
2.5 |
7 |
7.5 |
8 |
8 |
8 |
|
|
Connected Dimension(DN) |
Sewage Inlet |
25 |
25 |
40 |
40 |
50 |
65 |
65 |
|
Effluent Outlet |
25 |
25 |
40 |
40 |
50 |
65 |
65 |
|
|
Oil Drain |
20 |
25 |
25 |
25 |
40 |
50 |
50 |
|
|
Pressed Water Inlet |
20 |
25 |
25 |
25 |
40 |
50 |
50 |
|
|
Voltage |
AC 380V/50Hz/3¦µ (Optional) |
|||||||
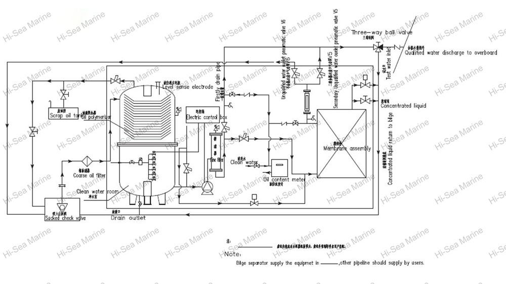
System Principle Drawing:


























